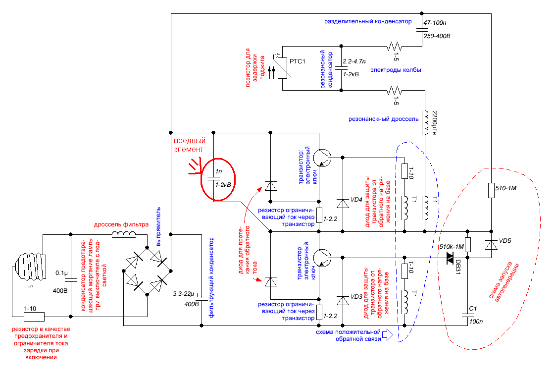
Вредный элемент энергосберегающих ламп.
Jun. 16th, 2014 02:20 amВо всех энергосберегающих лампах есть конденсатор емкостью в 1нФ между плюсом электролитического конденсатора и точкой подсоединения первичной обмотки трансформатора ПОС к транзисторам.

Я его обвел красным кругом.
Он нужен для сглаживания выбросов напряжения при закрытии транзисторов, но этих выбросов не бывает.
Напряжение между коллектором и эмиттером без этого конденсатора.

Этот конденсатор вредный, ибо сильно увеличивает нагрев ЭПРА: когда открывается нижний транзистор, то он заряжается до 310В через нижний транзистор и его резистор в эмитерной цепи, а когда открывается верхний - разряжается через верхний транзистор и резистор в эмитерной цепи.
Эта рассеиваемая энергия равняется энергии накапливаемой на конденсаторе при заряде до 310В и умноженной на удвоенную частоту инвертора, ибо энергия на элементах балласта выделяется за один период два раза: при заряде и разряде.
где С - емкость этого конденсатора 1нФ:
U - амплитуда напряжения сети, т. е. 310В:
F - частота инвертора, несколько десятков кГц.
Подставив эти значения в формулу, получается 5Вт/50кГц (
Это теория, ей соответствуют мои опыты с ЭПРА на микросхемах IR2153: при установке конденсатора емкостью 1н между стоком и истоком ключевого транзистора, эти транзисторы начинают ощутимо нагреваться.
Но ей противоречат габариты элементов энергосберегайки: в них все резисторы очень маленьких размеров и не смогут рассеять такую большую мощность.
С другой стороны, этот конденсатор в два раза растягивает процесс переключения транзисторов, что должно вызывать увеличение потерь.
Напряжение между коллектором и эмиттером с конденсатором 1нФ.

Для проверки этой теории, я собрал балласт с минимальной доступной мне С резонансного конденсатора (1нФ, этим можно поднять частоту преобразователя, то есть этим повышаю частоту перезаряда конденсатора в 1нФ) и максимальной L дросселя (16.7мГн, этим уменьшаю потребление колбой КЛЛ, то есть делаю более заметным влияние "вредного" конденсатора на ток потребления).
1. Напряжение на резисторе включенном последовательно с сетью.
Когда есть "вредный" конденсатор: амплитуда напряжения 2.24В.

Когда нет "вредного" конденсатора: амплитуда напряжения 2.06В.

Видно, что при выпаивании конденсатора,ток потребляемый из сети уменьшается, но это кроме уменьшения потерь, может быть вызвано уменьшением потребления колбой. Поэтому я еще посмотрел напряжение на резистре включенном последовательно с дросселем.
2. Напряжение на резисторе включенном последовательно с дросселем.
Когда есть "вредный" конденсатор: амплитуда напряжения 92мВ.

Когда нет "вредного" конденсатора: амплитуда напряжения 114мВ.

Видно, что без конденсатора 1нФ, лампа даже потребляет больший ток.
Из этих дух фактов делаю вывод об уменьшении потерь при удалении конденсатора 1нФ, то есть его добавляют производители для уменьшения срока службы лампы:)